0
LM61440
  • LM61440
  • LM61440

LM61440

ACTIVE

3-V to 36-V, 4-A, low-noise synchronous step-down converter

Texas Instruments LM61440 Product Info

1 April 2026 1

Parameters

Rating

Catalog

Topology

Buck

Iout (max) (A)

4

Vin (max) (V)

36

Vin (min) (V)

3

Vout (max) (V)

34

Vout (min) (V)

1

Features

Enable, Frequency synchronization, Light Load Efficiency, Over Current Protection, Power good, Soft Start Fixed, Synchronous Rectification, Wettable flanks package

EMI features

Low parasitic Hotrod packaging

Control mode

current mode

Operating temperature range (°C)

-40 to 150

Iq (typ) (A)

0.000007

Duty cycle (max) (%)

98

TI functional safety category

Functional Safety-Capable

Package

VQFN-HR (RJR)-14-14 mm² 4 x 3.5

Features

  • Functional Safety-Capable
  • Optimized for ultra low EMI requirements
    • Hotrod™ package and parallel input path minimize switch node ringing
    • Parallel input path minimizes parasitic inductance
    • Adjustable SW node rise time
  • Designed for reliable and rugged applications
    • Supports 42-V transients
    • ±1% total output regulation accuracy
    • VOUT adjustable from 1 V to 95% of VIN
    • 0.3-V dropout with 3-A load (typical)
  • High efficiency power conversion at all loads
    • 7-µA no load current at 13.5 VIN, 3.3 VOUT
    • 83% PFM efficiency at 1-mA, 13.5 VIN, 5 VOUT
    • Low MOSFET ON resistance
      • RDS_ON_HS = 41 mΩ (typical)
      • RDS_ON_LS = 21 mΩ (typical)
    • External bias option for improved efficiency
  • Suitable for scalable power supplies
    • Pin compatible with:
  • Functional Safety-Capable
  • Optimized for ultra low EMI requirements
    • Hotrod™ package and parallel input path minimize switch node ringing
    • Parallel input path minimizes parasitic inductance
    • Adjustable SW node rise time
  • Designed for reliable and rugged applications
    • Supports 42-V transients
    • ±1% total output regulation accuracy
    • VOUT adjustable from 1 V to 95% of VIN
    • 0.3-V dropout with 3-A load (typical)
  • High efficiency power conversion at all loads
    • 7-µA no load current at 13.5 VIN, 3.3 VOUT
    • 83% PFM efficiency at 1-mA, 13.5 VIN, 5 VOUT
    • Low MOSFET ON resistance
      • RDS_ON_HS = 41 mΩ (typical)
      • RDS_ON_LS = 21 mΩ (typical)
    • External bias option for improved efficiency
  • Suitable for scalable power supplies
    • Pin compatible with:

Description

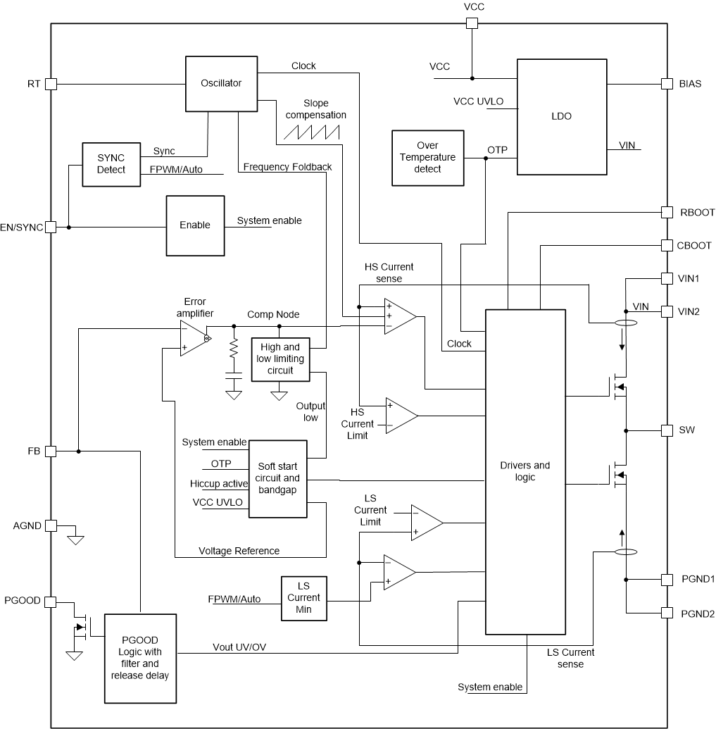
The LM61440 is a high-performance, DC-DC synchronous step-down converter. With integrated high-side and low-side MOSFETs, up to 4 A of output current is delivered over a wide input range of 3.0 V to 36 V; tolerant of 42 V, easing input surge protection design. The LM61440 implements soft recovery from dropout eliminating overshoot on the output.

The LM61440 is specifically designed for minimal EMI. The device incorporates adjustable SW node rise time, low-EMI VQFN-HR package featuring low switch node ringing, and optimized pinout for ease of use. The switching frequency can be set or synchronized between 200 kHz and 2.2 MHz to avoid noise sensitive frequency bands. In addition the frequency can be selected for improved efficiency at low operating frequency or smaller solution size at high operating frequency.

Auto-mode enables frequency foldback when operating at light loads, allowing an unloaded current consumption of only 7 µA (typical) and high light load efficiency. Seamless transition between PWM and PFM modes, along with very low MOSFET ON resistances and an external bias input, ensures exceptional efficiency across the entire load range.

Electrical characteristics are specified over a junction temperature range of –40°C to +150°C. Find additional resources in the Related Documentation.

The LM61440 is a high-performance, DC-DC synchronous step-down converter. With integrated high-side and low-side MOSFETs, up to 4 A of output current is delivered over a wide input range of 3.0 V to 36 V; tolerant of 42 V, easing input surge protection design. The LM61440 implements soft recovery from dropout eliminating overshoot on the output.

The LM61440 is specifically designed for minimal EMI. The device incorporates adjustable SW node rise time, low-EMI VQFN-HR package featuring low switch node ringing, and optimized pinout for ease of use. The switching frequency can be set or synchronized between 200 kHz and 2.2 MHz to avoid noise sensitive frequency bands. In addition the frequency can be selected for improved efficiency at low operating frequency or smaller solution size at high operating frequency.

Auto-mode enables frequency foldback when operating at light loads, allowing an unloaded current consumption of only 7 µA (typical) and high light load efficiency. Seamless transition between PWM and PFM modes, along with very low MOSFET ON resistances and an external bias input, ensures exceptional efficiency across the entire load range.

Electrical characteristics are specified over a junction temperature range of –40°C to +150°C. Find additional resources in the Related Documentation.

Subscribe to Welllinkchips !
Your Name
* Email
Submit a request