0
LM61435-Q1
  • LM61435-Q1
  • LM61435-Q1

LM61435-Q1

ACTIVE

Automotive 3-V to 36-V, 3.5-A synchronous step-down converter

Texas Instruments LM61435-Q1 Product Info

1 April 2026 0

Parameters

Rating

Automotive

Topology

Buck

Iout (max) (A)

3.5

Vin (max) (V)

36

Vin (min) (V)

3

Vout (max) (V)

34

Vout (min) (V)

1

Features

Enable, Fixed soft start, Frequency synchronization, Light-load efficiency, Overcurrent protection, Power good, Spread Spectrum, Synchronous rectification, Wettable flanks package

EMI features

Low parasitic Hotrod packaging, Spread Spectrum

Control mode

current mode

Operating temperature range (°C)

-40 to 150

Iq (typ) (A)

0.000007

Duty cycle (max) (%)

98

TI functional safety category

Functional Safety-Capable

Package

VQFN-HR (RJR)-14-14 mm² 4 x 3.5

Features

  • AEC-Q100 qualified for automotive applications
    • Temperature grade 1: –40°C to +150°C, TJ
  • Functional Safety-Capable
  • Optimized for ultra low EMI requirements
    • Hotrod™ package and parallel input path minimize switch node ringing
    • Spread spectrum reduces peak emissions
    • Adjustable SW node rise time
  • Designed for automotive applications
    • Supports 42-V automotive load dump
    • ±1% total output regulation accuracy
    • VOUT adjustable from 1 V to 95% of VIN, with factory option for 3.3-V fixed output voltage
    • 0.3-V dropout with 3-A load (typical)
  • High efficiency power conversion at all loads
    • 7-µA no load current at 13.5 VIN, 3.3 VOUT
    • 83% PFM efficiency at 1-mA, 13.5 VIN, 5 VOUT
    • External bias option for improved efficiency
  • Suitable for scalable power supplies
    • Pin compatible with:
  • AEC-Q100 qualified for automotive applications
    • Temperature grade 1: –40°C to +150°C, TJ
  • Functional Safety-Capable
  • Optimized for ultra low EMI requirements
    • Hotrod™ package and parallel input path minimize switch node ringing
    • Spread spectrum reduces peak emissions
    • Adjustable SW node rise time
  • Designed for automotive applications
    • Supports 42-V automotive load dump
    • ±1% total output regulation accuracy
    • VOUT adjustable from 1 V to 95% of VIN, with factory option for 3.3-V fixed output voltage
    • 0.3-V dropout with 3-A load (typical)
  • High efficiency power conversion at all loads
    • 7-µA no load current at 13.5 VIN, 3.3 VOUT
    • 83% PFM efficiency at 1-mA, 13.5 VIN, 5 VOUT
    • External bias option for improved efficiency
  • Suitable for scalable power supplies
    • Pin compatible with:

Description

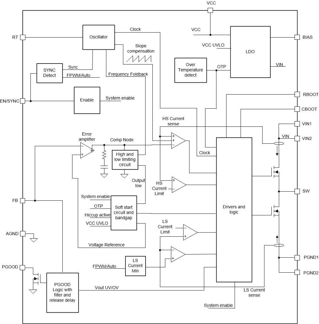
The LM61435-Q1 is an automotive-focused, high-performance, DC-DC synchronous step-down converter. With integrated high-side and low-side MOSFETs, up to 3.5 A of output current is delivered over a wide input range of 3.0 V to 36 V; tolerant of 42 V, easing input surge protection design. The LM61435-Q1 implements soft recovery from dropout eliminating overshoot on the output.

The LM61435-Q1 is specifically designed for minimal EMI. The device incorporates pseudo-random spread spectrum, adjustable SW node rise time, low-EMI VQFN-HR package featuring low switch node ringing, and optimized pinout for ease of use. The switching frequency can be set or synchronized between 200 kHz and 2.2 MHz to avoid noise sensitive frequency bands. In addition the frequency can be selected for improved efficiency at low operating frequency or smaller solution size at high operating frequency.

Auto-mode enables frequency foldback when operating at light loads, allowing an unloaded current consumption of only 7 µA (typical) and high light load efficiency. Seamless transition between PWM and PFM modes, along with very low MOSFET ON resistances and an external bias input, ensures exceptional efficiency across the entire load range.

Electrical characteristics are specified over a junction temperature range of –40°C to +150°C. Find additional resources in the Related Documentation.

The LM61435-Q1 is an automotive-focused, high-performance, DC-DC synchronous step-down converter. With integrated high-side and low-side MOSFETs, up to 3.5 A of output current is delivered over a wide input range of 3.0 V to 36 V; tolerant of 42 V, easing input surge protection design. The LM61435-Q1 implements soft recovery from dropout eliminating overshoot on the output.

The LM61435-Q1 is specifically designed for minimal EMI. The device incorporates pseudo-random spread spectrum, adjustable SW node rise time, low-EMI VQFN-HR package featuring low switch node ringing, and optimized pinout for ease of use. The switching frequency can be set or synchronized between 200 kHz and 2.2 MHz to avoid noise sensitive frequency bands. In addition the frequency can be selected for improved efficiency at low operating frequency or smaller solution size at high operating frequency.

Auto-mode enables frequency foldback when operating at light loads, allowing an unloaded current consumption of only 7 µA (typical) and high light load efficiency. Seamless transition between PWM and PFM modes, along with very low MOSFET ON resistances and an external bias input, ensures exceptional efficiency across the entire load range.

Electrical characteristics are specified over a junction temperature range of –40°C to +150°C. Find additional resources in the Related Documentation.

Subscribe to Welllinkchips !
Your Name
* Email
Submit a request