0
LM62460
  • LM62460
  • LM62460
  • LM62460

LM62460

ACTIVE

6-A buck converter optimized for power density and low EMI

Texas Instruments LM62460 Product Info

1 April 2026 0

Parameters

Rating

Catalog

Topology

Buck

Iout (max) (A)

6

Vin (max) (V)

36

Vin (min) (V)

3

Vout (max) (V)

34.2

Vout (min) (V)

1

Features

Enable, Forced PWM, Frequency synchronization, Light Load Efficiency, Over Current Protection, Power good, Soft Start Fixed, Spread Spectrum, Synchronous Rectification, UVLO Fixed, Wettable flanks package

EMI features

Spread Spectrum

Control mode

current mode

Operating temperature range (°C)

-40 to 150

Iq (typ) (A)

0.000005

Duty cycle (max) (%)

98

TI functional safety category

Functional Safety-Capable

Package

VQFN-HR (RPH)-16-15.75 mm² 4.5 x 3.5

Features

  • Functional Safety-Capable
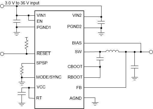
  • Input voltage range from 3 V to 36 V
  • RESET output with filter and delayed release
  • Designed for low EMI:
    • CISPR 11/32 class B compliant EVM
    • Pin-configurable spread spectrum
    • Adjustable SW node rise time
    • Above and below AM band operation: pin configurable at fixed 400 kHz and 2.2 MHz or adjustable from 200 kHz – 2.2 MHz
    • Low EMI symmetrical pinout
    • Light load mode is pin-configurable for constant frequency or pulse frequency modulation (PFM)
  • High-efficiency solution
    • 95% efficient for an 8-A load
    • 5-µA input current while unloaded in auto mode
    • <1-µA shutdown current (typical)
  • High power density
    • Built-in compensation, soft start, current limit, thermal shutdown, and UVLO
    • 4.5-mm × 3.5-mm wettable flank QFN package
  • Functional Safety-Capable
  • Input voltage range from 3 V to 36 V
  • RESET output with filter and delayed release
  • Designed for low EMI:
    • CISPR 11/32 class B compliant EVM
    • Pin-configurable spread spectrum
    • Adjustable SW node rise time
    • Above and below AM band operation: pin configurable at fixed 400 kHz and 2.2 MHz or adjustable from 200 kHz – 2.2 MHz
    • Low EMI symmetrical pinout
    • Light load mode is pin-configurable for constant frequency or pulse frequency modulation (PFM)
  • High-efficiency solution
    • 95% efficient for an 8-A load
    • 5-µA input current while unloaded in auto mode
    • <1-µA shutdown current (typical)
  • High power density
    • Built-in compensation, soft start, current limit, thermal shutdown, and UVLO
    • 4.5-mm × 3.5-mm wettable flank QFN package

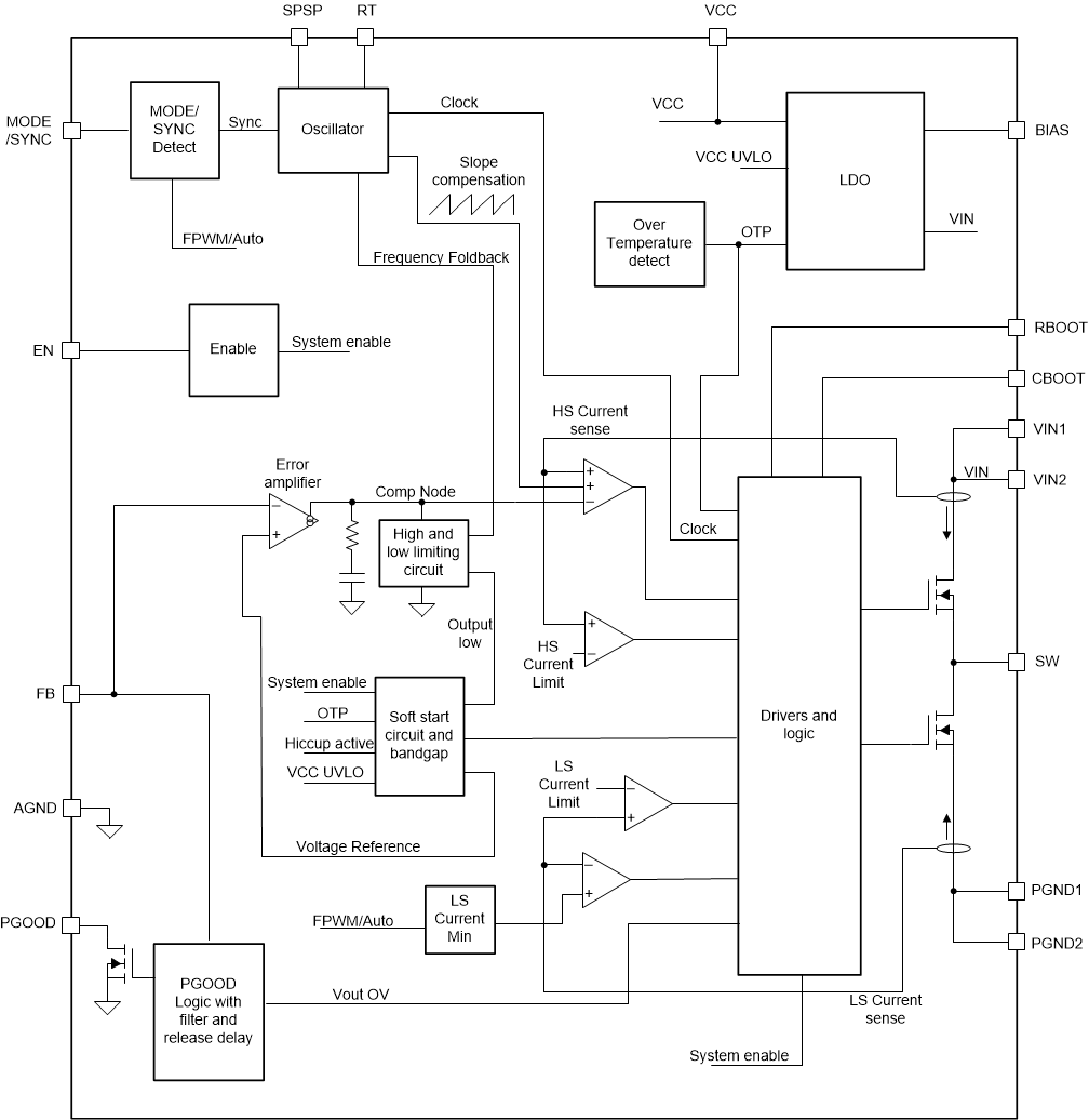
Description

The LM6x4xx family of buck regulators are regulators that provide either fixed or adjustable output voltage that can be set from 1 V to 95% of expected input voltage. These regulators operate under a wide input voltage range or 3 V to 36 V and have transient tolerance up to 42 V.

The family is designed for low EMI. The devices incorporate pin-selectable spread spectrum and an adjustable SW node rise time. Dual Random Spread Spectrum (DRSS) frequency hopping is set to ±5.5% (typical), drastically reducing peak emissions through a combination of triangular and pseudo random modulation. DRSS also includes advanced techniques to reduce output voltage ripple caused by spread spectrum modulation.

An open-drain RESET output with filtering and delayed release gives a true indication of system status. In auto mode, the device automatically transitions between fixed-frequency pulse width modulation (FPWM) and pulse frequency modulation (PFM) modes of operation, allowing an unloaded current consumption of only 5 µA (typical). Electrical characteristics are specified over a junction temperature range of –40°C to +150°C.

The LM6x4xx family of buck regulators are regulators that provide either fixed or adjustable output voltage that can be set from 1 V to 95% of expected input voltage. These regulators operate under a wide input voltage range or 3 V to 36 V and have transient tolerance up to 42 V.

The family is designed for low EMI. The devices incorporate pin-selectable spread spectrum and an adjustable SW node rise time. Dual Random Spread Spectrum (DRSS) frequency hopping is set to ±5.5% (typical), drastically reducing peak emissions through a combination of triangular and pseudo random modulation. DRSS also includes advanced techniques to reduce output voltage ripple caused by spread spectrum modulation.

An open-drain RESET output with filtering and delayed release gives a true indication of system status. In auto mode, the device automatically transitions between fixed-frequency pulse width modulation (FPWM) and pulse frequency modulation (PFM) modes of operation, allowing an unloaded current consumption of only 5 µA (typical). Electrical characteristics are specified over a junction temperature range of –40°C to +150°C.

Subscribe to Welllinkchips !
Your Name
* Email
Submit a request