0
MAX1907A
  • MAX1907A

MAX1907A

PRODUCTION

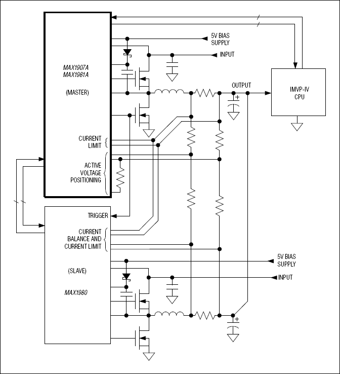
Quick-PWM Master Controllers for Voltage-Positioned CPU Core Power Supplies (IMVP-IV) Single-Phase CPU Controller for IMVP-IV

Analog Devices MAX1907A Product Info

10 February 2026 11

Features

  • Quick-PWM Master Controllers
  • Multiphase Conversion with Slave Controller (MAX1980)
  • Active Voltage Positioning with Adjustable Gain and Offset
  • Adjustable Slew Rate Control
  • ±0.75% VOUT Accuracy Over Line, Load, and Temperature
  • 6-Bit On-Board DAC (16mV Increments)
  • 0.700V to 1.708V Output Adjust Range
  • Selectable 200kHz/300kHz/550kHz/1000kHz Switching Frequency
  • 2V to 28V Battery Input Voltage Range
  • Drive Large Synchronous Rectifier MOSFETs
  • Output Overvoltage Protection (MAX1907A Only)
  • Undervoltage and Thermal Fault Protection
  • Power Sequencing and Selectable Boot Voltage
  • Low-Profile 40-Pin Thin QFN, 6mm x 6mm Package

Part details & applications

The MAX1907A/MAX1981A are single-phase, Quick-PWM™ master controllers for IMVP-IV™ CPU core supplies. Multiphase operation is achieved using a Quick-PWM slave controller (MAX1980). Multiphase operation reduces input ripple current requirements and output voltage ripple while easing component selection and layout difficulties. The MAX1907A/MAX1981A include active voltage positioning with adjustable gain and offset, reducing power dissipation and bulk output capacitance requirements.

The MAX1907A/MAX1981A are intended for two different notebook CPU core applications: either bucking down the battery directly, or 5V system supply to create the core voltage. The single-stage conversion method allows these devices to directly step down high-voltage batteries for the highest possible efficiency. Alternatively, two-stage conversion (stepping down the 5V system supply instead of the battery) at higher switching frequency provides the minimum possible physical size.

The MAX1907A/MAX1981A meet the IMVP-IV specifications and include logic to interface with the CPU power good signals from the VCCP and VCCMCH rails within the system. The regulator features power-up sequencing, automatically ramping up to the Intel-specified boot voltage. The MAX1907A/MAX1981A feature independent four-level logic inputs for setting the boot voltage (B0–B2) and the suspend voltage (S0–S2).

The MAX1907A/MAX1981A include output undervoltage protection, thermal protection, and system power-OK (SYSPOK) input/output. When any of these protection features detect a fault, the MAX1907A/MAX1981A immediately shut down. Additionally, the MAX1907A includes overvoltage protection.

The MAX1907A/MAX1981A are available in a thin 40-pin QFN package.

Applications

  • Servers/Desktop Computers
  • Voltage-Positioned Step-Down Converter

Subscribe to Welllinkchips !
Your Name
* Email
Submit a request