0
TPS65311-Q1
  • TPS65311-Q1
  • TPS65311-Q1
  • TPS65311-Q1

TPS65311-Q1

ACTIVE

Automotive 4V to 40V, 5 regulated output Power Management IC for automotive safety applications

Texas Instruments TPS65311-Q1 Product Info

1 April 2026 0

Parameters

Processor supplier

Generic

Processor name

Generic

Regulated outputs (#)

5

Step-down DC/DC converter

2

Step-up DC/DC converter

1

LDO

1

Vin (min) (V)

4

Vin (max) (V)

40

Vout (min) (V)

0.8

Vout (max) (V)

18.5

Iout (max) (A)

3

Configurability

Factory programmable

Features

Comm control, Power sequencing

Rating

Automotive

Operating temperature range (°C)

-40 to 125

Step-down DC/DC controller

1

Step-up DC/DC controller

0

Iq (typ) (mA)

0.044

Switching frequency (max) (kHz)

2450

Shutdown current (ISD) (typ) (µA)

44

Switching frequency (typ) (kHz)

2450

Package

VQFN (RVJ)-56-64 mm² 8 x 8

Features

  • Qualified for Automotive Applications
  • AEC-Q100 Test Guidance With the Following Results:
    • Device Temperature Grade 1: –40°C to +125°C Ambient Operating Temperature
    • Device HBM ESD Classification Level H1B
    • Device CDM ESD Classification Level C4B
  • Input Voltage Range: 4 V to 40 V, Transients up to 60 V; 80 V When Using External PMOS-FET
  • Single-Output Synchronous-Buck Controller
    • Peak Gate-Drive Current 0.6 A
    • 490-kHz Fixed Switching Frequency
    • Pseudo Random Frequency-Hopping Spread Spectrum or Triangular Mode
  • Dual-Synchronous Buck Converter
    • Designed for Output Currents up to 2 A
    • Out of Phase Switching
    • Switching Frequency: 2.45 MHz
  • Adjustable 350-mA Linear Regulator
  • Adjustable Asynchronous-Boost Converter
    • 1-A Integrated Switch
    • Switching Frequency: 2.45 MHz
  • Soft-Start Feature for All Regulator Outputs
  • Independent Voltage Monitoring
  • Undervoltage (UV) Detection and Overvoltage (OV) Protection
  • Short Circuit, Overcurrent, and Thermal Protection on all supply output rails
  • Serial-Peripheral Interface (SPI) for Control and Diagnostic
  • Integrated Window Watchdog (WD)
  • Reference Voltage Output
  • High-Side (HS) Driver for Use with External PMOS-FET for driving an LED
  • Input for External Temperature Sensor for Shutdown at TA < –40°C
  • Thermally Enhanced Packages With Exposed Thermal Pad
    • 56-Pin VQFN (RVJ) or 56-Pin VQFNP (RWE)
  • Qualified for Automotive Applications
  • AEC-Q100 Test Guidance With the Following Results:
    • Device Temperature Grade 1: –40°C to +125°C Ambient Operating Temperature
    • Device HBM ESD Classification Level H1B
    • Device CDM ESD Classification Level C4B
  • Input Voltage Range: 4 V to 40 V, Transients up to 60 V; 80 V When Using External PMOS-FET
  • Single-Output Synchronous-Buck Controller
    • Peak Gate-Drive Current 0.6 A
    • 490-kHz Fixed Switching Frequency
    • Pseudo Random Frequency-Hopping Spread Spectrum or Triangular Mode
  • Dual-Synchronous Buck Converter
    • Designed for Output Currents up to 2 A
    • Out of Phase Switching
    • Switching Frequency: 2.45 MHz
  • Adjustable 350-mA Linear Regulator
  • Adjustable Asynchronous-Boost Converter
    • 1-A Integrated Switch
    • Switching Frequency: 2.45 MHz
  • Soft-Start Feature for All Regulator Outputs
  • Independent Voltage Monitoring
  • Undervoltage (UV) Detection and Overvoltage (OV) Protection
  • Short Circuit, Overcurrent, and Thermal Protection on all supply output rails
  • Serial-Peripheral Interface (SPI) for Control and Diagnostic
  • Integrated Window Watchdog (WD)
  • Reference Voltage Output
  • High-Side (HS) Driver for Use with External PMOS-FET for driving an LED
  • Input for External Temperature Sensor for Shutdown at TA < –40°C
  • Thermally Enhanced Packages With Exposed Thermal Pad
    • 56-Pin VQFN (RVJ) or 56-Pin VQFNP (RWE)

Description

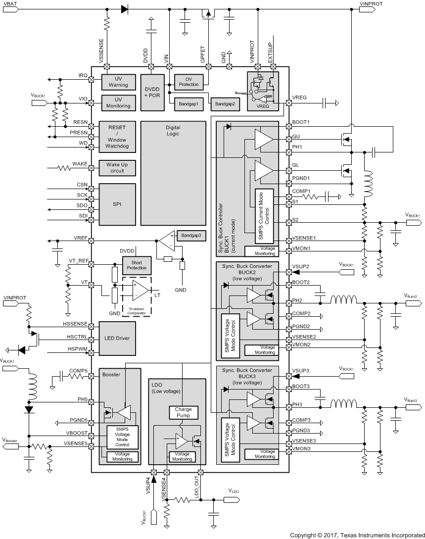
The TPS65311-Q1 device is a power-management IC (PMIC), meeting the requirements of digital-signal-processor (DSP) controlled-automotive systems (for example, advanced driver-assistance systems). With the integration of commonly used supply rails and features, the TPS65311-Q1 device significantly reduces board space and system costs.

The device is capable of providing stable output voltages to the application, including a typical 5-V CAN-supply, from a varying input power supply (such as an automotive car battery) from 4 V to 40 V. The device includes one synchronous buck controller as a pre-regulator that offers flexible output power to the application. For post-regulation, the device includes two synchronous buck and one asynchronous boost converter, working at a switching frequency of 2.45 MHz to allow for a smaller inductor which requires less board space. The two buck converters also offer internal loop compensation which eliminates the need for external compensation components. Furthermore, the device includes a low-noise linear regulator.

To help support system safety, the device includes voltage monitoring on all supply rails and a window-watchdog to monitor the MCU and DSP. Other features include a high-side driver which drives a warning-lamp LED, a reference voltage which is used as ADC reference in the MCU, DSP, and a shutdown comparator which, in combination with external NTC-resistor, switches off the device at too-low ambient temperature.

The TPS65311-Q1 device is a power-management IC (PMIC), meeting the requirements of digital-signal-processor (DSP) controlled-automotive systems (for example, advanced driver-assistance systems). With the integration of commonly used supply rails and features, the TPS65311-Q1 device significantly reduces board space and system costs.

The device is capable of providing stable output voltages to the application, including a typical 5-V CAN-supply, from a varying input power supply (such as an automotive car battery) from 4 V to 40 V. The device includes one synchronous buck controller as a pre-regulator that offers flexible output power to the application. For post-regulation, the device includes two synchronous buck and one asynchronous boost converter, working at a switching frequency of 2.45 MHz to allow for a smaller inductor which requires less board space. The two buck converters also offer internal loop compensation which eliminates the need for external compensation components. Furthermore, the device includes a low-noise linear regulator.

To help support system safety, the device includes voltage monitoring on all supply rails and a window-watchdog to monitor the MCU and DSP. Other features include a high-side driver which drives a warning-lamp LED, a reference voltage which is used as ADC reference in the MCU, DSP, and a shutdown comparator which, in combination with external NTC-resistor, switches off the device at too-low ambient temperature.

Subscribe to Welllinkchips !
Your Name
* Email
Submit a request