0
ADE7880
  • ADE7880
  • ADE7880

ADE7880

PRODUCTION

Polyphase Multifunction Energy Metering IC with Harmonic Monitoring

Analog Devices ADE7880 Product Info

10 February 2026 5

Features

  • Highly accurate; supports IEC 62053-21, IEC 62053-22, IEC 62053-23, EN 50470-1, EN 50470-3, ANSI C12.20, and IEEE1459 standards
  • Supports IEC 61000-4-7 Class I and II accuracy specification
  • Compatible with 3-phase, 3-wire or 4-wire (delta or wye), and other 3-phase services
  • Supplies rms, active, reactive and apparent powers, power factor, THD, and harmonic distortion of all harmonics within 2.8 KHz pass band on all phases
  • Supplies rms and harmonic distortions of all harmonics within 2.8 KHz pass band on neutral current
  • Less than 1% error in harmonic current and voltage rms, harmonic active and reactive powers over a dynamic range of 2000 to 1 at TA = 25°C
  • Supplies total (fundamental and harmonic) active and apparent energy and fundamental active/reactive energy on each phase and on the overall system
  • Less than 0.1% error in active and fundamental reactive energy over a dynamic range of 1000 to 1 at TA = 25°C
  • Less than 0.2% error in active and fundamental reactive energy over a dynamic range of 5000 to 1 at TA = 25°C
  • See data sheet for additional features

Part details & applications

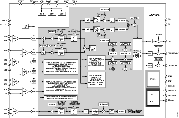
The ADE7880 is high accuracy, 3-phase electrical energy measurement IC with serial interfaces and three flexible pulse outputs. The ADE7880 device incorporates second-order sigma-delta (Σ-Δ) analog-to-digital converters (ADCs), a digital integrator, reference circuitry, and all of the signal processing required to perform the total (fundamental and harmonic) active, and apparent energy measurements, rms calculations, as well as fundamental-only active and reactive energy measurements. In addition, the ADE7880 computes the rms of harmonics on the phase and neutral currents and on the phase voltages, together with the active, reactive, and apparent power, and the power factor and harmonic distortion on each harmonic for all phases. Total harmonic distortion plus noise (THD + N) is computed for all currents and voltages. A fixed function digital signal processor (DSP) executes this signal processing. The DSP program is stored in the internal ROM memory.

The ADE7880 is suitable for measuring active, reactive, and apparent energy in various 3-phase configurations, such as wye or delta services with both three and four wires. The ADE7880 provides system calibration features for each phase, that is, rms offset correction, phase calibration, and gain calibration. The CF1, CF2, and CF3 logic outputs provide a wide choice of power information: total active powers, apparent powers, or the sum of the current rms values, and fundamental active and reactive powers.

The ADE7880 contains waveform sample registers that allow access to all ADC outputs. The devices also incorporate power quality measurements, such as short duration low or high voltage detections, short duration high current variations, line voltage period measurement, and angles between phase voltages and currents. Two serial interfaces, SPI and I2C, can be used to communicate with the ADE7880. A dedicated high speed interface, the high speed dat

Subscribe to Welllinkchips !
Your Name
* Email
Submit a request